





Preview
基本信息产品详情
基本信息
原产地 | 中国上海 |
视频外出检查 | 提供 |
机械测试报告 | 提供 |
营销类型 | 普通产品 |
核心部件保修 | 一年 |
核心组件 | PLC(可编程逻辑控制器)、引擎、轴承、变速箱、马达、压力容器、齿轮、泵 |
保修 | 一年 |
主要销售点 | 著名品牌PLC |
适用行业 | 食品与饮料厂、化学 |
展示室位置 | 无/没有 |
重量(千克) | 12900 |
品牌名称 | 梵诺(上海) |
条件 | 新(的) |
电压 | 根据 |
电源 | 根据 |
尺寸(长x宽x高) | 取决于 |
产品名称 | mirabilite crystallizer |
应用程序 | 化工行业结晶器 |
材料 | 不锈钢SS304 |
保修 | 一年 |
售后服务 | 海外服务机械 |
电压 | 380V 50赫兹/220V 60赫兹 |
容量 | 一百至二万升 |
销售单位 | 单项 |
单个包装尺寸: | 12000乘以6000乘以6000厘米 |
总毛重: | 23000公斤 |
产品详情
七水合硫酸钠结晶器OSLO结晶器/DTB结晶器冷却结晶

Preview
根据项目的具体情况和特点,采用简单、成熟、稳定、实用、经济合理的处理工艺,以达到节省投资和运行管理成本的目的。
该处理系统的操作具有一定的灵活性,并有调整余地以适应水质和水量的变化。
管理、操作和维护便捷,应尽可能考虑操作自动化,以降低操作劳动强度。设备选型要使用通用产品,在中国购买的产品应具备先进技术、质量有保障、性能稳定可靠、工作效率高、管理方便、维护工作量小、价格适中及售后服务良好。
系统性能保证:
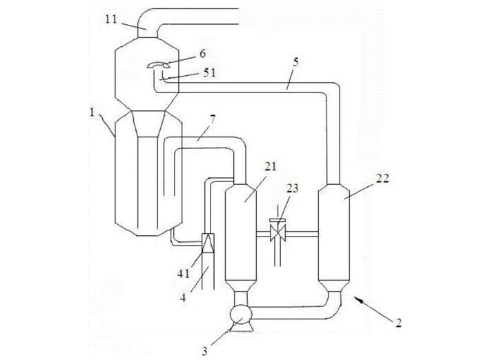
OSLO型蒸发结晶器,也称为Oslo结晶器、Krystal结晶器或粒度分级结晶器,主要分为两类:蒸发式OSLO结晶器和冷却式OSLO结晶器。它们广泛用于食品、制药和化工行业中对颗粒大小要求较高的物质的结晶。
OSLO结晶器的冷却器用于将饱和液体冷却至过饱和状态,然后通过垂直管道进入悬浮床,以允许晶体生长。OSLO结晶器具有特殊结构,较大颗粒首先与过饱和溶液接触以优先生长晶体,其次是较小的晶体液体。因此,OSLO结晶器生产的晶体具有体积大、颗粒均匀、生产能力强、连续运行、劳动强度低的优点。OSLO结晶器不易出现结垢和管道堵塞,产品粒径分布相对较宽,从约0.8到4毫米。它适用于各种材料的结晶,在中国各工业领域得到了广泛的应用,并取得了良好的效果。硫酸钠丙烯酸溶液(以下简称化学废料液体)的主要特点是,在一定浓度条件下,其溶解度也会随温度而变化,即高温下溶解度增加,低温下溶解度降低。根据化学废料液体的特性,为了实现硫酸钠晶体更好的结晶和分离,获得高质量的产品,必须有必要的手段和措施来防止物料滞留和堵塞,即选择合适的结晶温度和设备中的物料流速,以及采取其他适当的物料结晶提取措施。

Preview
所有设计都应满足客户所在国家的相关专业设计规格和标准。
选择可行且安全的先进技术,考虑主要工艺设备的安全性和可靠性,并优先选用进口的高质量产品。
合理的设计布局,节约土地,易于维护。
所有子系统服务设备和蒸发系统设备的服务年限不得少于10年。
系统中产生的噪音应控制在85分贝(A)以下(在距离噪音产生设备1米处测量)。对于卖方设计的超过85分贝(A)的设备,将采取措施将噪音控制在要求范围内。
系统中的管道布局应简洁美观,安装维护方便,流速合理,有足够的强度和刚性,特别要注意防震、耐磨、耐腐蚀和防堵塞。
蒸发器主体的钢结构支撑由制造商提供。
控制系统应有两种操作模式:自动和手动。自动模式是主要的常规操作模式。手动模式通过触摸屏或控制按钮启动,具有所有设备的联锁功能和跳闸信号的首次输出记忆功能。
自动模式如下:操作者只需在流程中选择主要设备,辅助设备即可通过逻辑系统自动选择。在所有设备显示并可启动后,整个系统即可启动。
在正常的停机过程中,设备应按照程序逻辑判断或操作员的操作依次停止。当保护联锁系统或紧急停止装置起作用时,设备应停止运行。
在手动模式下,系统联锁与自动模式完全相同,也是由PLC实现。当满足联锁条件时,操作员可以通过键盘启动或停止某些设备。
整个系统过程可以通过买家的操作站进行监控和控制,顺序控制是通过PLC和相应的运输I/O站实现的。
它具有远程/本地操作切换和锁定功能,可以通过设备现场(箱子)启动和停止单个设备。

Preview